產品關鍵詞:振動,流體化,連續式,顆粒產品,熱風干燥
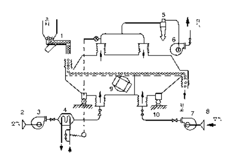
產品簡介:本設備是改進性的流體化干燥設備,主要是將流體化床板加一振動裝置,這樣可以避免物料在床邊內形成死角,無法流動的現象。
聯系方式:13961436197






物料自進料口進入機內,在振動力作用下,物料沿水平方向拋擲向前連續運動,熱風向上穿過流化床同濕物料換熱后,濕空氣經旋風分離器除塵后由排風口排出;干燥物料由
排料口排出。


1. 給料機
2. 空氣過濾器
3. 熱風鼓風機
4. 蒸汽加熱器
5. 旋風分離器
6. 引風機
7. 冷卻鼓風機
8. 空氣過濾器
9. 振動電機
10. 隔振裝置
出口臺灣0.6*6m振動流化床干燥機,硝酸銨干燥
更多視頻